德尔塔巴流量计流量指示不准,无指示的故障处理
2022-04-01 完美体育在线注册,完美体育(中国)
故障现象描述:液位指示不准/无变化
故障现象描述: 工艺怀疑此液位为假液位,仪表指示不准。
认真做好日常巡回检查工作 仪表工一般都有自己负责的仪表的巡检范围,根据所辖仪表分布情况,选定最佳巡检路线,每两小时巡检一次。巡回检查前,仪表工应向操作人员了解当班仪表运行情况,及时处理仪表运行中出现的问题,处理不了的及时向车间及公司领导汇报。
2022-03-29 完美体育在线注册,完美体育(中国)
孔板流量计维修波动
2022-03-24 完美体育在线注册,完美体育(中国)
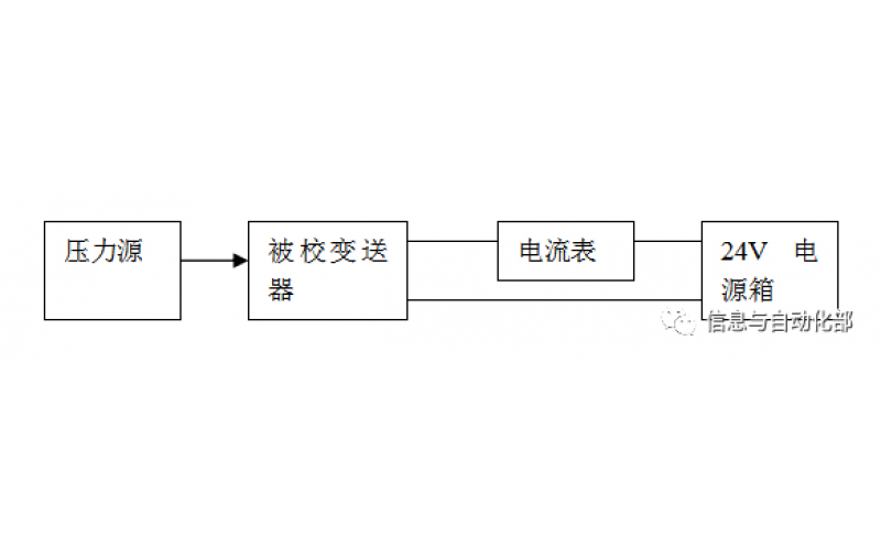
WAX-100系列压差变送器校准办法 本办法适用于本公司生产现场运行中、简单修理后及新购进的压差变送器的校准。
2022-03-21 完美体育在线注册,完美体育(中国)