新闻动态

  • 除尘射频导纳料位计故障,有料无料均无反应

    知识点 射频导纳料位计是国际物位控制器跨世纪的前卫替代产品,在欧美国家和日本已被广泛应用,国内的用户也在用它替换旧的产品。它可以检测所有物料而不受物料的密度、颗粒大小、化学成分、沉积粘度和导电特性等参数变化的影响。广泛地应用于液体、粉体、浆体、固体等多种物料的控制。 射频导纳物位计是一种新型物位测量仪表,“导纳”为电学中阻抗的倒数,它由阻性成分、容性成分、感性成分综合而成,而“射频”即高频,因此射频导纳技术可以理解为用高频测量导纳。

    2024-08-14 完美体育在线注册,完美体育(中国)

  • 热工仪表各元器件符号

    热工仪表各元器件符号

    2023-08-23 完美体育在线注册,完美体育(中国)

  • URF-8N系列超声波物位计与LTZ-300系列雷达物位计的原理及特点

    URF-8N系列超声波物位计与LTZ-300系列雷达物位计的原理及特点

    2022-12-06 完美体育在线注册,完美体育(中国)

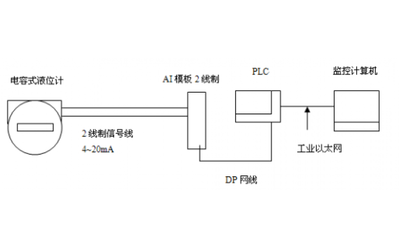
  • GF5-J5系列电容液位计的应用及维护分享

    GF5-J5系列电容液位计的应用及维护分享

    2022-07-13 完美体育在线注册,完美体育(中国)

  • 物位计的种类有哪些?怎么选择合适的物位计

    KWZK物位计,指用来测量固体或液体高度的仪器。 这种测量方式一般要放在封闭式或者敞开容器中进行,且对物料高度进行连续测量和限位测量。 根据不同的原理,物位计大致可分为9大类,每一类的物位计都有自己的应用对象和应用范围,以及自身的性能特点。

    2022-05-17 完美体育在线注册,完美体育(中国)自控

  • 雷达物位计(导波管式)中控室指示无变化的故障处理

    故障现象: 该液位计时指示异常。中控指示无变化,现场检查亦无变化。

    2022-03-31 完美体育在线注册,完美体育(中国)

上一页1下一页 转至第
首页
产品
新闻
联系